Мдк м3 – Купить МДК 4.4.3 [МДК 4.4.3] в интернет-магазине «Мебель-онлайн».
Модульный диагностический комплекс МДК
Модульный диагностический комплекс МДК
- Автоматическая система контроля состояния кабельных линий
- Автоматическая система контроля параметров качества электроэнергии
- Модульный, расширяемый конструктив
- Стандартные варианты установки (DIN-рейка, 19″ шкаф)
- Гибкие варианты с различными интерфейсами подключения
- Централизованный сбор и хранение результатов диагностики в базе данных
- Web-интерфейс для просмотра и анализа статистики результатов измерений
Модульный диагностический комплекс (МДК) применяется для автоматизации измерений и контроля параметров кабельных линий, качества электроэнергии, упрощения и удешевления построения охранно-пожарных систем контроля объектов, расширения возможностей мультисервисного мультиплексора СМК-30. Функциональные возможности МДК зависят от используемого ряда модулей.
Модульный диагностический комплекс представляет собой набор модулей с креплением на DIN-рейку высотой 3U для установки в стандартный 19” шкаф. Габаритные размеры модулей 114,5х22,5х99 мм (ВхШхГ). Максимальное количество модулей, устанавливаемых на DIN-рейку – 16. Рабочее положение модулей комплекса – вертикальное. Стыковка с измерительными цепями осуществляется с помощью зажимных клемм.
Обмен данными с МДК может осуществляться тремя способами:
- прямое подключение к одному из каналов модуля СМЦС-4 мультиплексора СМК-30 по интерфейсу RS-485;
- подключение к сети Ethernet через модуль МДК-М5Т;
- подключение по 2-х проводным каналам ТЧ с помощью модуля МДК-М6.
Схема подключения МДК

Модули, входящие в состав диагностического комплекса МДК:

-
Просмотров: 1255
Устройство защиты двух каналов МДК-М1 от импульсных помех.
Подробнее
-
Просмотров: 1500
Измеритель параметров качества электроэнергии (по ГОСТ 13109-97).
Подробнее
-
Просмотров: 1000
Контроллер цифровых адресных датчиков охранно-пожарной сигнализации.
Подробнее-
Просмотров: 980
Универсальный интерфейсный модуль.
Подробнее-
Просмотров: 907
Аналоговый модем для преобразования интерфейса RS-485 в 2-х проводную аналоговую линию.
Подробнее
-
Просмотров: 1408
Контроллер аналоговых датчиков охранно-пожарной сигнализации («сухие» и находящихся под напряжением контакты).
Подробнее
-
Просмотров: 1125
Модуль питания МДК. Используется при отсутствии питания -48В или -60В.
Подробнее
-
Просмотров: 1404
Конвертер интерфейса RS-485 в Ethernet для мониторинга и администрирования с интегрированной опцией контроля сети датчиков температуры.
Подробнее
-
Просмотров: 2015
Измерение сопротивления изоляции кабельных линий, напряжения в линии, сопротивления шлейфа.
navitera.by
Модуль МДК-М5Т
Конвертер интерфейса RS-485 в Ethernet для мониторинга и администрирования с интегрированной опцией контроля сети датчиков температуры.
Модуль МДК-М5Т является преобразователем интерфейса RS-485 в Ethernet (IEEE 802.3 10BaseT и 802.3u 100BaseTX) и позволяет конвертировать протокол модульного диагностического комплекса в UDP и обратно, предоставляя возможность работы с комплексом без участия мультиплексора СМК-30. Имеет дополнительный интерфейс RS-485.
Модуль МДК-М5Т обеспечивает:
- возможность организации одновременных и независимых 8-ми соединений с администраторами;
- контроля сети датчиков температуры;
- буферизирование данных со стороны канала RS-485 и Ethernet;
- светодиодную индикацию ПРМ, ПРД, Связь, 10/100, RS-485, Состояние;
- поддержку скоростей обмена данными по RS-485 до 57600 бит/с;
- возможность обновления программного обеспечения модуля по сети Ethernet и расширение его функциональных возможностей.
Технические характеристики
| Интерфейс связи c МДК | RS-485 (дальность связи – до 1200м при использовании кабеля UTP-5) |
| Режим работы интерфейса RS-485 | полудуплекс |
| Скорость обмена по RS-485, бит/с | 57600 |
| Максимальное количество устройств на одном шлейфе | 32 |
| Гальваническая развязка интерфейса RS-485, кВ | 2,5 |
| Поддерживаемые стандарты (порт Ethernet) | 10BASE-T (IEEE 802.3i) 100BASE-TX (IEEE 802.3u) |
| Тип подключения (порт Ethernet) | MDI / MDIX (автоопределение) |
| Напряжение питания модуля, В | -36 … -72 |
| Потребляемая мощность, Вт | 4, не более |
| Тип интерфейса датчиков температуры | адресный двухпроводный с передачей питания и данных по одной линии |
| Типы совместимых датчиков температуры | ДТ-Ц1; ДТ-Ц2 (ООО «Пульсар-Телеком») |
| Максимальное количество датчиков температуры на шлейфе, шт | 32 |
| Максимальная длина шлейфа без использования ответвлений, м | 100 |
| Максимальная ёмкость нагрузки интерфейса, нФ | 5 |
| Максимальный период опроса датчиков температуры, сек | 1,6 |
| Типовая погрешность оценки температуры (в зависимости от типа используемого датчика), °C | ±0.5 (в диапазоне -10 ? +85) ±2.0 (в диапазоне -55 ? +125) |
navitera.by
Модуль МДК-М7
Измеритель параметров качества электроэнергии (по ГОСТ 13109-97).
Предназначен для измерения качества электроэнергии в соответствии с требованиями ГОСТ 13109-97.
Модуль позволяет производить контроль напряжения питающей сети 220В переменного тока в реальном времени с выдачей соответствующих сообщений по интерфейсу RS-485 о выходе параметров сети питания за установленные нормы.
МДК-М7 имеет два независимых измерительных канала, к которым возможно непосредственное подключение одно- или трехфазных электрических сетей и систем энергоснабжения.
Модуль обеспечивает долговременное внутреннее хранение результатов измерений, выходов параметров за пределы нормы во встроенной FLASH-памяти. FLASH-память хранит все измерения и события за один год по 2-м фидерам.
Технические характеристики
| Количество каналов | 2 (8 измерительных линий) |
| Тип канала | Однофазный двухпроводный Однофазный трехпроводный Трехфазный четырехпроводный (звезда) Трехфазный пятипроводный (звезда) |
| Номинальное действующее значение фазного (межфазного) напряжения на измерительных входах, В | 220 (380) |
| Номинальное амплитудное значение фазного (межфазного) измеряемого напряжения на измерительных входах, В | 311 (539) |
| Значение частоты переменного напряжения на измерительных входах, Гц | 46 … 54 |
| Максимальное действующее значение напряжения на измерительных входах, В | 650 |
| Максимально допустимое пиковое амплитудное значение напряжения, подаваемого на измерительные входы, В | 920 |
| Ограничение тока в измерительной линии, мА | 62 |
| Время установления рабочего режима, мин | 5, не более |
| Длительность хода встроенных часов при отсутствии питающего напряжения, суток | 7 … 9 |
| Гальваническая развязка между блоками внутри модуля, кВ | 1,6 |
| Гальваническая развязка между измерительными линиями каналов, кВ | 1,6 |
| Режим работы | Непрерывный, с настраиваемым периодом измерений, без ограничения длительности |
| Напряжение питания модуля, В | -36 … -72 |
| Потребляемая мощность, Вт | 5, не более |
Техника ВС РФ (часть 11) МДК — DRIVE2
Всем доброго времени суток, дорогие друзья!
Наступили очередные выходные, а следовательно, надо рассказать Вам о еще одной единице военной техники. Героем сегодняшнего рассказа будет котлованная машина МДК.

Котлованная машина МДК-2 предназначена для отрывки окопов, укрытий для техники, котлованов под фортификационные сооружения в грунтах 1-4 категории, расчисткой площадок пред отрывкой котлована, выравнивания дна котлована, засыпки углублений, вскрытия поверхности мерзлого грунта. Отличается высокой производительностью.
Разработана на базе артиллерийского тягача АТ-Т в первой половине 50-х годов.
Машина экспортировалась в страны-участницы Варшавского договора.
В Советской Армии состояла на вооружении отдельных инженерно-саперных батальонов общевойсковых дивизий.
Базовая машина АТ-Т, а это значит, что ходовая часть, двигатель, КПП, кабина и салон идентичны БАТ-М и БТМ-3. Опять же, вся разница только в той “ноше”, которая находится на платформе за кабиной.

Вид сбоку: видны 2 важных рабочих узла МДК

Небольшой рабочий орган

Сама котлованоройная установка
Размеры котлованов, которые вырываются МДК:
ширина по дну 3.5м.,
глубина до 3.5м.,
длина по потребности.
Тактико-технические характеристики:

Немного из истории развития всех моделей МДК.
1) Первой на свет появилась опытная модель МКМ на базе тягача АТ-Т

Основное отличие — это совсем маленький (игрушечный) отвал спереди
2) Далее появилась модель МДК-2 и МДК-2м

МДК-2 в работе

МДК-2м
3) Далее был разработан и спроектирован МДК-3 (опытный образец) на базе все того же АТ-Т



В виду сложной составной конструкции и устарения модели АТ-Т отказались от его поставки на вооружение.
4) МДК-3 на базе МТ-Т (базовой машины для БАТ-2)



МДК-3 в работе:



Принцип работы:
При отрывке котлованов разрабатываемый грунт укладывается в одну сторону вправо от котлована в виде бруствера. При необходимости устройства бруствера с обеих сторон через два-три прохода необходимо сменить направление отрывки. За один проход углубление составляет 30-40 см. Начало и конец котлована представляют собой пологие аппарели с уклоном 15 градусов. Бульдозерное оборудование позволяет использовать машину для засыпки котлованов, устройства пологих спусков. Допустимый боковой уклон при работе до 15 градусов, угол подъема/спуска при работе до 28 градусов.

Проектирование новой котлованной машины для замены в войсках устаревших машин МДК-2 и МДК-2М началось практически одновременно с проектированием путепрокладчика БАТ-2 в отделе № 61 конструкторского бюро им. А.А. Малышева (г. Харьков) под руководством главного конструктора П.И. Сагира в конце 70-х годов прошлого века. На вооружение изделие 453 (заводской индекс) была принята в конце 80-х годов под названием котлованная машина МДК-3. Ее серийное производство было организовано на Харьковском заводе транспортного машиностроения им. Малышева. Развал СССР в 1991 г. не позволил развернуть полномасштабное производство новой машины, однако небольшое количество МДК-3 в войска все-таки попало. Корпус МДК-3, двигатель, трансмиссия, подвеска и ходовая часть в целом полностью аналогичны соответствующим узлам и агрегатам тяжелого гусеничного тягача-транспортера МТ-Т, производимого на том же заводе. Специальное оборудование котлованной машины включает бульдозерное оборудование, рыхлитель и комплект экскаватора. Рабочим органом экскаватора является фреза с метателем, обеспечивающая высокую производительность при отрывки котлованов. Мощный бульдозер служит для выравнивания площадок и может устанавливаться с перекосом в обе стороны, что дает возможность производить работы на склонах высот и косогорах. Рыхлитель ускоряет земляные работы в твердых грунтах. В кабине машины предусмотрено места для установки радиостанции Р-123М, и установлено ФВУ. Машина состоит на вооружении инженерно-саперных подразделений и частей по настоящее время.


В живую я видел только МДК-2. Довелось даже полазить по нему, рассмотреть то, что на нем осталось… Ибо он уже списан много лет назад, разобран и стоит от него только ходовая часть, кабина и сама землеройная установка… Хотелось бы посмотреть, как работает МДК. Наверняка, это захватывающее зрелище =)
На этом мой рассказ о чудо-машине закончен. Ваши комментарии и мнения приветствуются. Может кому доводилось покататься на такой машине — буду рад услышать Ваши впечатления.
Всем добра, ровных дорог и мирного неба над головой.
P.S. Всех девушек поздравляю с их наступающим прекрасным праздником!
www.drive2.ru
Ремонт, поставка запчастей для котлованной машины МДК-3
Машина для отрывки котлованов МДК-3 с конца восьмидесятых годов заменяет в инженерных войсках предыдущую версию котлованной машины: МДК-2 (МДК-2М). Она предназначена для разработки различных грунтов, до IV категории включительно.
От МДК-2 её отличает более современное быстроходное гусеничное шасси, смонтированное на агрегатах артиллерийского тягача МТ-Т, трансмиссия которого доработана и дополнена ходоуменьшителем с гидрообъемной передачей. Значительно, в сравнении с предыдущей версией возросла производительность машины, а наличие рыхлительного оборудования позволяет производить и разработку мерзлого грунта, при его промерзании на глубину до 0,75 м. И можно сказать, что на данный момент МДК-3 является одной из самых мощных и высокопроизводительных машин такого класса, из находящихся на вооружении в инженерных войсках. Также отличительной особенностью является то, что рабочий ход машины, при разработке грунта рабочим органом, осуществляется задним ходом.
МДК-3 оснащена бульдозерным оборудованием, позволяющим перекашивать отвал на углы до 26о в ту или иную сторону. Что позволяет производить оборудование горизонтальных площадок на косогорах.
Технические характеристики МДК-3:
База | МТ-Т |
Тип | фреза |
Двигатель | В-46-4 |
Мощность, кВт/л.с. | 520/710 |
Габарит. размеры | |
| длина, м | 10,22 |
| ширина, м | 3,23 |
| высота, м | 4,04 |
В рабочем положении | |
| длина, м | 11,75 |
| ширина, м | 4,6 |
| высота, м | 3,25 |
Масса, кг | 39500 |
Транспортная скорость, км/ч | 65 |
Запас хода по топливу, км | 500 |
Техническая производительность м3/ч | 800 |
Размеры отрываемой траншеи | |
| ширина по дну, м | 3,7 |
| глубина, м | 3,5 |
Среднее удельное давление кгс/см2 | 0,78 |
Категория отрываемого грунта | I…IV |
Макс. угол подъема, град | 30 |
Глубина преодолеваемого брода, мм | 1500 |
Ширина отвала, мм | есть |
Рыхлитель, м | 0,75 |
Технические характеристики:
Масса заправленной машины с индивидуальным | 24550 ± 500 |
Масса навесного оборудования с индивидуальным комплектом ЗИП, кг | 14500 ± 300 |
Удельная мощность с навесным оборудованием, кВт | 13,4 |
Количество мест для сидения в кабине | 5 |
Координаты центра масс (без навесного оборудования), мм: по длине от оси ведущего колеса по высоте грунта |
2251 959 |
Колея (расстояние между серединами гусениц | 2730 |
База (расстояние между осями крайних опорных катков) | 4685 |
Длина опорной поверхности гусениц (с навесным оборудованием), мм | 4849 |
Ширина гусениц, мм | 540 |
Дорожный просвет (с навесным оборудованием), мм | Не менее 425 |
Среднее удельное давление на грунт без учета погружения гусениц, МПа: без навесного оборудования с навесным оборудованием |
0,0495 0,08 |
Минимальный радиус поворота машины на первой передаче | 2,33 |
Углы наклона (свеса), ограничивающиеся наклоном ветвей гусеницы (без навесного оборудования), градусы: передний задний |
28 33 |
Угол въезда (съезда) на аппарель (рампу), градусы | Не более 20 |
Габаритные размеры, мм:
Длина | 8230 |
Ширина – по ведущим колесам – пос съемным щиткам |
3277 3420 |
Высота (при дорожном просвете 450 мм), м: – по кабине – по максимально выступающей точке |
2720 3085 |
bmz.ru
МДК-3 — Википедия
Материал из Википедии — свободной энциклопедии
Текущая версия страницы пока не проверялась опытными участниками и может значительно отличаться от версии, проверенной 25 августа 2015; проверки требуют 3 правки. Текущая версия страницы пока не проверялась опытными участниками и может значительно отличаться от версии, проверенной 25 августа 2015; проверки требуют 3 правки.МДК-3 (Машина для отрывки котлована) — армейская машина, предназначенная для отрывки котлованов под укрытия для техники или личного состава, навесной роторный траншейный экскаватор поперечного копания.
Создана для инженерных войск. Спроектирована на базе тягача МТ-Т, является дальнейшим развитием машины МДК-2М. Рабочий орган МДК-3 представляет собой роторную фрезу с отбрасывателем. Машина оборудована регулируемым бульдозерным отвалом и рыхлителем. Кабина экипажа расположена в передней части корпуса машины. Кабина герметизирована, вмещает до пяти человек, включая водителя.
Расчёт — 2 человека. Размеры отрываемых котлованов: ширина по дну 3,7 м, глубина до 3,5 м.
- Длина в транспортном положении 10,22 м, длина в рабочем положении 11,75 м; ширина в транспортном положении 3,23 м, ширина в рабочем положении 4,6 м; высота в транспортном положении 4,04 м, высота в рабочем положении 3,25 м.
- Масса 39,5 т.
- Двигатель В-46-4, мощностью 710 л. с. (522 кВт).
- Запас хода 500 км.
- Транспортная скорость по шоссе 65 км/час.
- Производительность: 1000 м³/час.
- Удельное давление на грунт 0,78 кгс/см².
- Преодолеваемое препятствие: брод глубиной до 1,5 м, угол подъема до 30°.
Ссылки[
ru.wikipedia.org
Котлованная машина МДК-2М
Котлованных машина МДК-2М предназначена для откопки котлованов под фортификационные сооружения, для инженерного оборудования позиций войск и для механизации земляных работ при проведении ликвидации чрезвычайных ситуаций и их последствий.
Котлованная машина МДК-2М состоит из базовой машины (изделия 409МУ) и рабочего оборудования.
В состав рабочего оборудования входят: рабочий орган, трансмиссия рабочего органа, бульдозерное оборудование и гидропривод (система управления рабочим оборудованием).

Рис. 1. Котлованная машина МДК-2М: а – вид сбоку, б – вид сзади;
1 – отвал, 2 – гидроцилиндр, 3 – стойка, 4 – базовая машина, 5 – гидробак, 6 – защитный щиток, 7 – метатель, 8 – верхняя рама, 9-балка, 10 – подъемная рама, 11 – плуг, 12 – кожух метателя, 13 – фреза, 14 – толкающая рама, 15 – защитный щиток (откидная часть) 16 – защитный щиток (неподвижная часть), 17 – откосник, 18 – балка, 19 – плуг, 20 – регулируемые распорки, 21 – подъемная рама.
Рабочий орган предназначен для разработки грунта в процессе откопки котлована и транспортировки его в отвал. Он установлен в кормовой части машины и крепится к ней шарнирно с возможностью перемещения в вертикальной плоскости. Основными частями рабочего органа является подъемная и верхняя рамы, фреза, метатель, два плуга, направляющий кожух и механизм подъема и опускания.
Подъемная и верхняя рамы предназначены для крепления всех основных частей рабочего органа.
Подъемная рама представляет собой сварную конструкцию коробчатого сечения П-образной формы. В средней поперечной части рамы крепится редуктор привода фрезы и метателя. Концы продольных балок рамы шарнирно соединены с корпусом машины. К проушинам на продольных балках крепятся два гидроцилиндра механизма управления положением рабочего органа и два кронштейна фиксации рабочего органа в транспортном положении .
Верхняя рама крепится сверху на подъемной раме. Она сварена из двух продольных , двух вертикальных и поперечной балок. К верхней раме крепятся два откосника и защитный щиток.
Откосники предназначены для срезания грунта в верхней части котлована для образования наклона стенок и представляют собой нож с износостойкой наплавкой, который в рабочее положение возвращается и фиксируется вручную с помощью двух пальцев и рычагов их привода. В транспортное положение откосники возвращаются к оси машины.
Защитный щиток предназначен для предотвращения от засыпки грунтом платформы машины, при рытье котлована. Он установлен на верхней раме рабочего органа и состоит из верхней откидной и нижней неподвижной частей. В рабочем положении обе части щитка содержатся в одной плоскости. При подъеме рабочего органа откидной щиток заключается в транспортное положение с помощью тяги и пружин.
Фреза поперечного копания предназначена для разрушения почвы и подачи его в метатель. Она состоит из ступицы и приваренных к ней шести лопастей треугольного сечения. На каждой лопасти закреплены болтами по три переменные режущие ножи, режущие кромки которых имеют устойчивые к износу наплавки. В целях равномерного износа ножи переставляются местами: крайние сами изношенные устанавливаются ближе к ступице. Фреза крепится болтами на ступице планетарного ряда редуктора рабочего органа.
Метальщик предназначен для транспортировки разработанного грунта в отвал. Он представляет собой неподвижный направляющий кожух и лопастный барабан сварной конструкции который состоит из ступицы, пяти спиц коробчатого сечения, обода с пятнадцатью лопатками , из которых тринадцать приварены к его кольцам, а две съемные с целью замены изношенных листов направляющего кожуха без снятия метателя. Ступица метателя крепится на редукторе рабочего органа.
Плуги (правый и левый ) срезают почву под площадки для гусениц для обеспечения разработки грунта фрезой при последующих проходах машины. Левый и правый плуги аналогичные по устройству и состоят из корпуса с закрепленными в нижней части ножами, отвала, оси и механизма установки по высоте. На оси плуга установлена упорная пластина, соединенная с корпусом четырьмя болтами. В случае нормального усилия на нож, плуг возвращается до упора пластиной в верхнюю раму. При встрече плуга с препятствием болты срезаются, предохраняя плуг от поломок.
Направляющий кожух обеспечивает движение грунта от фрезы до метателя и далее – в отвал. Он обхватывает лопасти фрезы и метателя снизу и является каркасом, состоящий из двух соединенных между собой дугообразных балок, между которыми крепятся съемные листы. Для увеличения жесткости крепления кожуха установлены две съемные балки, каждая из которых одним концом крепится к направляющей кожуха, а другим – к подъемной рамы.
Механизм подъема и опускания рабочего органа предназначен для изменения положения рабочего органа по высоте. Он состоит из двух гидроцилиндров, шарнирно закрепленных к корпусу машины и подъемной рамы и обеспечивает поворот рабочего органа при переводе из транспортного положения в рабочее или обратно, его углубление, выглубления и фиксацию. Ограничение угла поворота вверх осуществляется ходом штоков гидроцилиндров, вниз – упором подъемной рамы в корпус машины.
Трансмиссия рабочего органа МДК-2М
предназначена для изменения и передачи крутящего момента от уменьшителя скоростей до фрезы и метателя. Она состоит из промежуточного вала, двух карданных валов, поворотного редуктора и редуктора рабочего органа.
Промежной вал является связующим звеном между уменьшителем скоростей базовой машины и карданным валом привода поворотного редуктора. Он представляет собой трубу, к фланцу которого крепится зубчатый венец с внутренним зубом для соединения с зубчатой полумуфты вала отбора мощности уменьшитель скоростей. На шлицах другого конца устанавливается фланец для крепления с вилкой карданного вала. Опорой вала является сферический подшипник.
Карданные валы установлены один между промежуточным валом и поворотным редуктором, а второй – между поворотным редуктором и редуктором рабочего органа. Они одинаковы по строению, но имеют разную длину.
Поворотный редуктор предназначен для изменения и передачи крутящего момента от уменьшителя скоростей к редуктору рабочего органа. Он установлен в кормовом отделении корпуса машины и обеспечивает включение и выключение, изменение частоты вращения фрезы и метателя, сохранения соосности ведомого вала с ведущим валом редуктора рабочего органа при изменении взаимного расположения редукторов. Передаточные числа редуктора равные 1,08 и 0,856.
Основными частями поворотного редуктора являются: корпус (неподвижная часть, рукав, поворотная часть), ведущий вал в сборе, первый и второй промежуточные валы в сборе, вал-шестерня, привод управления и предохранительная муфта.
Редуктор рабочего органа предназначен для изменения крутящего момента, который передается на фрезу и метатель. Он установлен на подъемной раме и обеспечивает одновременное вращение фрезы и метателя с различными угловыми скоростями.
Редуктор рабочего органа состоит из одноступенчатого цилиндрического редуктора и двух планетарных рядов, выполненных в одном агрегате.
Корпус одноступенчатого цилиндрического редуктора крепится к корпусу первого планетарного ряда. В крышке люка имеется отверстие для заливки масла и установки щупа. Ведомый вал выполнен заодно с солнечной шестерней первого планетарного ряда .
Первый планетарный ряд предназначен для изменения крутящего момента и передачи его от цилиндрического редуктора на второй планетарный ряд и одновременно на вращение метателя. Он состоит из корпуса, соединенного с корпусом второго планетарного ряда, эпициклической шестерни, четырех сателлитов и водила, которое является одновременно солнечной шестерней второго планетарного ряда .
Второй планетарный ряд предназначен для изменения и передачи крутящего момента на фрезу, установленную на подшипниках на внешней поверхности его корпуса. Водило имеет осевое отверстие, через которое проходит торсионный вал, соединяющий водило первого планетарного ряда с фланцем вращения метателя. На конце водила имеется зубчатый венец для соединения со ступицей фрезы. В процессе работы торсионный вал выполняет роль демпфера, предохраняя трансмиссию от поломок.

Рис.2. Трансмиссия рабочего органа МДК-2М:
1 – промежуточный вал, 2 и 5 – карданные валы 3 – поворотный редуктор, 4 – предохранительная муфта, 6 – редуктор рабочего органа, 7 – редуктор гидронасосов, 8 – коробка передач базовой машины, 9 – уменьшитель скоростей
Бульдозерное оборудование МДК-2М
предназначено для послойной разработки и перемещения грунта при планировании дна котлована, подготовке площадки перед началом рытья котлована. Кроме того, с помощью бульдозерного оборудования можно проводить засыпку котлованов, траншей, вспушення мерзлого грунта при глубине промерзания до 15 см.
На машине установлено бульдозерное оборудование с неповоротным отвалом, высота которого 1000 мм, а длина – 3200 мм. С помощью гидроцилиндров отвал может опускаться ниже уровня стояния машины на 540 мм или подниматься на высоту 1140 мм. Масса оборудования составляет 1120 кг .
Бульдозерное оборудование состоит из отвала, двух толкающих рам, двух передних стоек с подкосами, двух стяжек и механизма управления.
Механизм управления предназначен для изменения положения отвала по высоте. Он состоит из двух гидроцилиндров, с помощью которых создаются усилия для углубления отвала в грунт, его выглубления и фиксации.
Гидропривод предназначен для управления положением рабочего оборудования. Он обеспечивает создание необходимых усилий при переводе рабочего органа в транспортное или рабочее положение, при углублении или выглублением отвала бульдозерного оборудования. Схема гидропривода не предусматривает одновременного управления рабочим органом и бульдозерным оборудованием. На машине установлены элементы гидропривода, рассчитанные на давление 10 МПа .
Гидропривод состоит из гидробака, двух гидронасосов, гидропанели, четырех гидроцилиндров.
Гидробак установлен сзади за кабиной. Уровень рабочей жидкости в баке измеряется щупом. Объем рабочей жидкости должен быть в пределах 150 л.
На машине установлены два гидронасоса марки НШ – 32У, которые приводятся в действие от уменьшителя скоростей через редуктор.
Гидропанель установлена слева за кабиной и предназначена для компактного размещения элементов управления гидропривода. На гидропанели закреплены два трехпозиционные золотники ГА86/2 для управления гидроцилиндрами, предохранительный клапан БГ52 -14, два электромагнитные краны ГА192, из которых один управляет работой предохранительного клапана, а другой предназначен для установки гидроцилиндров управления рабочим органом в «плавающее» положение при рытье котлована. Для контроля давления на панели закреплены манометр с вентилем.

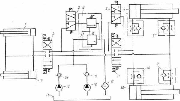
Рис.3. Схема гидропривода МДК-2М:
1 и 19 – гидроцилиндры бульдозерного оборудования, 2 и 11 – трехпозиционные золотники ГА 86/2, 3 и 5 – электромагнитные краны, 4 – предохранительный клапан БГ 52-14, 6 и 12 – гидроцилиндры рабочего органа, 7, 8, 9 и 10 – дроссели, 13 – гидрофильтрах, 14 и 16 – обратные клапаны, 15 и 17 – шестеренчатые насосы НШ-32У, 18 – гидробак
Тактико-технические характеристики МДК-2М
| Техническая производительность в грунтах 2-й, 3-й категорий, м3/час | 300 |
| Максимальная транспортная скорость, км/ч | 35,5 |
| Средняя транспортная скорость по грунтовым дорогам, км/ч | 15-18 |
| Масса, т | 28 |
| Габаритные размеры в транспортном положении, мм: длина ширина высота | 8000 3440 3950 |
| Габаритные размеры в рабочем положении, мм: длина ширина высота | 10230 4050 3480 |
| Расчет, человек | 2 |
| Периодичность технического обслуживания, моточасов: № 1 № 2 | 100 300 |
| Трудоемкость технического обслуживания, чел.-час.: ЕТО № 1 № 2 | 1,5-2 14-16 26-32 |
| Расход топлива, л/ч: при отрытых котлована в транспортном режиме | 40 70-80 |
| Запас хода по топливу, км | 500 |
| Мощность двигателя, кВт | 305 |
| Размеры разработанной выемки, м | |
| За один проход: глубина ширина | 0,5 3,5 |
| За два прохода:глубинаширина | 1 3,5 |
| За три прохода: глубина ширина | 1,5 3,5 |
| Скорость движения при копании котлована, м/ч | 387 |
Скорость движения при работе бульдозерным оборудованием в обычном грунте, км/ч, не более: | 5,4 |
| Емкость топливных баков, л | 810 |
| Количество мест в кабине, человек | 3 |
| Время перевода рабочего оборудования в рабочее положение, мин | 1 |
| Время подготовки машины к перевозке по железной дороге, ч | 2 |
Работа МДК-2М (видео)
fireman.club

Добавить комментарий